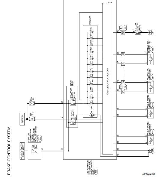
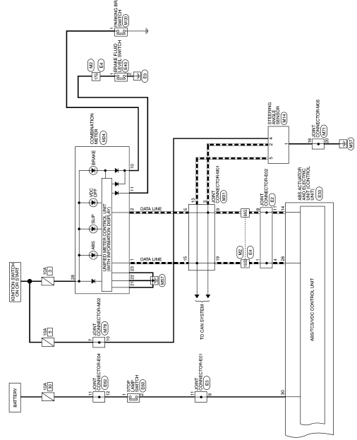
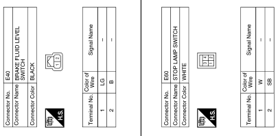
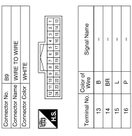
Brake control system
Wiring Diagram












Ecu diagnosis information
Basic inspectionFM/AM radio with compact disc (CD) player (if so equipped)
CD eject button
CD insert slot
SCAN button
DISP button
RPT/RDM button
TUNE/FOLDER knob / MENU button
AUX IN jack
AUX button
CD button
AM button
FM button
VOL (volume) control knob
/ (power) button
Station select (1 - 6) buttons
TRACK button
SEEK button
For ...
Adjusting the screen
Without Navigation System
The procedure for adjusting the quality of the
screen differs depending on the type of screen
present on the vehicle.
For vehicles without Navigation System:
Press the ENTER/SETTING button.
Turn the TUNE-SCROLL knob to highlight
the “Brightness” or “ ...
Mixture ratio self-learning value
clear
Description
This describes how to erase the mixture ratio self-learning value. For the
actual procedure, follow the instructions
in “Diagnosis Procedure”.
Work Procedure
1.START
With CONSULT
Start engine and warm it up to normal operating temperature.
Select “SELF-LEARNI ...